1. HOME
  2. 製品情報
  3. フィルター
  4. エアーフィルター

製品情報

エアーフィルター

エアーフィルターとは

エアーフィルターとは、空気中に含まれる塵埃、花粉、細菌、油ミストや水滴などの不純物を取り除くための装置です。ビル空調や空気清浄機、自動車など、様々な場所で使用されていますが、当社製品は工業用として工場やプラントで用いられています。

主な目的

1.クリーンな空気の供給
精密機械工場や食品工場において、空気中の有害な物質を取り除き、製品の品質や精度を保ちます。

2.機器の保護
機械や設備内部への異物の侵入を防ぎ、性能低下や故障を抑制します。

大同工機の強み

カタチにこだわり、強度にこだわり、コストにこだわった
大同工機の新エアーフィルター。
圧力容器の設計・製造で培った
経験を活かし、
既成概念にとらわれない発想で
「高強度×高品質× 低価格」
を実現しました。

1.オリジナル構造で強度アップ

低振動フレーム構造(特許出願中)

本体・ノズル・補強リブ・脚を一体にした構造にする事で、配管から伝わる振動が加わった時に発生する局所荷重が分散され、脚が筐体下部に直接取り付いている従来構造よりも強度を高めました。

大同オリジナルの円筒形

形状の特性上、角形よりも応力が分散されるため、強度が高く歪みを小さくすることに成功し、さらなるコストダウンを実現。
他社にはない円筒形× 低振動フレーム構造を是非お試しください。

円筒形×低振動フレーム構造

円筒形×低振動フレーム構造

低振動フレーム構造

低振動フレーム構造

圧力や振動に対する流動解析と応力解析で性能を評価

圧力や振動に対する流動解析と応力解析で性能を評価

2.高品質

自社工場において、圧力容器と同等の検査ならびに溶接施工管理を行っています。
また、国内外の法規対応品の製造実績も多数ございます。

検査

耐圧検査

3.フルカスタマイズ

ご使用条件に合わせて設計・製造可能です。
「縦配管にしたい」「既設の配管に合わせて欲しい」といった要望にも柔軟に対応いたします。

フィルター形状・種類

大気中からエアーの取り入れに用いるフィルターです。
ご利用される用途に合わせて、最適なフィルターをお選びいたします。

【形状】
  角パネル形

DFA エアーフィルター
エアーフィルター パネルイラスト

【種類】

  • 粗じんフィルター
  • 中性能フィルター
  • 高性能フィルター
  • その他
    (防臭、オイルミストフィルター)

HEPA
0.3μm 以上の微粒子を99.97% 以上の効率で除去できる高性能フィルター

ULPA
さらに高性能の0.1μm 以上の微粒子を99.999%以上の効率で除去できるフィルター

エアーフィルター 対応粒子径

エアーフィルター系統図

エアーフィルター 樹脂製タイプ
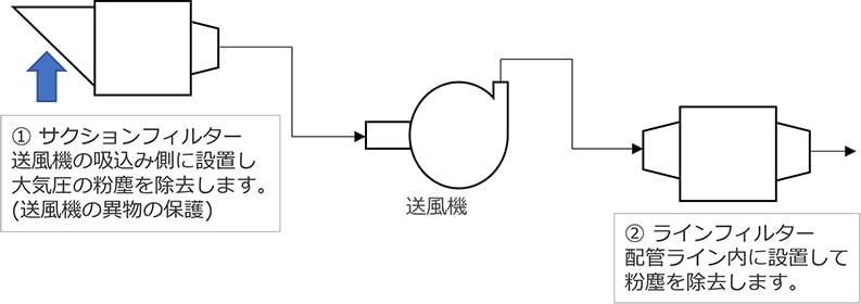
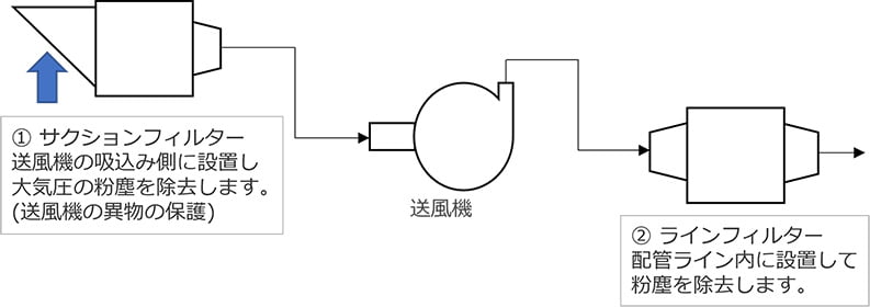
サクションフィルター

送風機の吸込み側に設置し、大気圧の粉塵を除去します。(送風機の異物の保護)

円筒形モデル DFSC

サクションフィルター円筒形モデル(DFSC)
サクションフィルター円筒形モデル(DFSC)

角形モデル DFSS

サクションフィルター角形モデル(DFSS)
サクションフィルター角形モデル(DFSS)
ラインフィルター

0.3μm~30μmの粒子を除去するフィルターを内蔵し、工業用防塵フィルターとして広い範囲で使用されています。

円筒形モデル DFLC

ラインフィルター円筒形モデル(DFLC)
ラインフィルター円筒形モデル(DFLC)

角形モデル DFLS

ラインフィルター角形モデル(DFLS)
ラインフィルター角形モデル(DFLS)

エアーフィルター

「エアーフィルター」資料ダウンロード

エアーフィルターの寸法表やご利用手引きに関する資料は、こちらからダウンロードできます。

PDF ファイル(12 MB)

カタログダウンロード
ご相談・ご質問など
お気軽にお問い合わせください。
電話でのお問い合わせはこちら
東京
03-3252-0411
大阪
06-6531-9411
WEBでのお問い合わせはこちら
お問い合わせ

フィルターの納入事例

エアーフィルター|サクションフィルター(上部交換型)

エアーフィルター|サクションフィルター(上部交換型)

#化学プラント

詳細を見る
巨大エアーフィルター

巨大エアーフィルター

#化学プラント

詳細を見る
エアーフィルター|ラインフィルター

エアーフィルター|ラインフィルター

#化学プラント

詳細を見る
カートリッジフィルター_フィルターハウジング

カートリッジフィルター_フィルターハウジング

#法規対応品

詳細を見る
納入事例一覧

お問い合わせ

CONTACT

ご相談・ご質問など
お気軽にお問い合わせください。

お問い合わせはこちら
会社情報・採用に関する
お問い合わせ
03-3252-0414
プラント用機器に関する
お問い合わせ
東京
03-3252-0411
大阪
06-6531-9411
工作機械の販売・買取に関する
お問い合わせ
03-3252-0414

カタログダウンロード

CATALOG DOWNLOAD

製品カタログの
ダウンロードはこちらから

製品のお役立ち情報

INFORMATION

製品についての
便利な情報はこちらから